耽美小视频动漫视频
你有没有发现,最近网上那些耽美小视频和动漫视频简直火...
2026-02-24
114
你有没有发现,最近网上那些耽美小视频和动漫视频简直火...
最近有没有被邓家佳的视频给惊艳到呢?那个笑容灿烂、演...
最近是不是你也遇到了这样的烦恼?打开百度视频,却发现...
你有没有想过,一顿美味的佳肴,如果没有一个精致的中餐...
你有没有想过,当你的窗户突然开始颤抖,那是一种怎样的...
你有没有看过那些让人心跳加速的女子游泳视频?那种水花...
哦,你有没有想过,在抖音、TikTok或者Insta...
你有没有想过,一道美味的红烧鱼,竟然可以让你在家轻松...
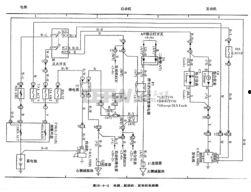
你有没有想过,汽车电路竟然也能通过视频来学习?没错,...
最近在网络上看到一个狗狗喂奶的视频,简直萌化了我的心...